
Сельскохозяйственные машины
1 – гидравлический бак; 2 – гидроциливдры выноса мотовила; 3 – гидроцилиндр вариатора мотовила; 4 – гидроцилиндр подъема мотовила; 5 – гидроцилиндр подъема мотовила; 6 – гидроцилиндр вариатора барабана; 7 – гидроцилиндр вариатора барабана; 8 – гидроцилиндр откидного шнека; 9 – гидроцилиндр откидного шнека; 10 – гидроцилиндр обратной прокрутки барабана; 11 – гидроцилиндр отключения жатки; 12 – гидроцилиндры подъема жатки; 13 – гидроцилиндр открытия заслонок бункера; 14 – гидроцилиндр включения молотильного аппарата; 15 – гидронилиндр включения выгрузного шнека; 16 – гидроцилиндр привода механизма очистки сеток воздухозаборника; 17, 18, 19 – рапределитель; 20 – насос НШ-10; 21 – насос; 22 – клапан; 23 – дроссель; 24 – клапан обратный; 25 – элемент фильтрующий; 26 –муфта быстроразъемная;27 – фильтр напорный; 28 – блок разгрузочно–предохранительный; 29 – муфта быстроразъемная; 30 – гидроцилиндры открытия копнителя; 31 – агрегат рулевой;32 – гидроцилиндр поворота колес; 33,34 – муфта быстроразъемная
Блок разгрузочно-предохранительный
Блок разгрузочно-предохранительный предназначен для разгрузки насоса и ограничения максимального давления в гидросистеме до величины, соответствующей значению настройки клапанов, в соответствии со своей гидравлической схемой.
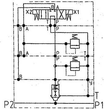
Принципиальная схема блока приведена на рисунке 1.12.

Рисунок 1.12 – Схема принципиальная предохранительно-разгрузочного блока
Блок состоит из корпуса 1 (рисунок 1.13), в котором установлен основной клапан Ду15 мм, состоящий из гильзы 26, клапана 25, пружины. В клапане 25 установлен дроссель 27. Внутри корпуса 1 выполнены каналы для подвода и отвода рабочей жидкости. На корпусе 1 установлены управляющие предохранительные клапаны 18, 20 и гидрораспределитель 15, которые крепятся к корпусу 1 при помощи шпилек.
Рабочая жидкость от насоса подводится к каналу Р (основной поток), при этом часть рабочей жидкости (управляющий поток) через дроссель 27 поступает в заклапанную полость основного клапана и через каналы в корпусах управляющих клапанов 18 и 20 (в том числе и через напорную полость управляющего клапана 20) поступает в полость Р гидрораспределителя 15.
При отсутствии напряжения на электромагнитах 16, золотник 13 под действием пружин 10 находится в среднем положении и пропускает управляющий поток в слив. При этом давление за клапаном 25 равно давлению в канале Т. Клапан 25 за счет разности давлений на нем открывается и пропускает основной поток из канала Р в канал Т с небольшими потерями.
При подаче напряжения на электромагнит XI золотник 13 перемещается влево и пропускает управляющий поток в напорную полость управляющего клапана 20. Клапан 6 под действием пружины 23 закрыт. При этом в заклапанной полости основного клапана создается запертый объем и клапан 25 под действием пружины закрывается. При возрастании давления в полости Р блока выше давления настройки управляющего клапана 18, клапан 6 сжимает пружину 23 и пропускает управляющий поток на слив, при этом давление в заклапанной полости основного клапана уменьшается и клапан 25 открывается, пропуская основной поток в канал Т. Управляющий поток проходит через клапан 20. Открытия клапана 20 при этом не происходит, так как он настроен на большее давление срабатывания, чем клапан 18.
При подаче напряжения на электромагнит Х2, золотник 13 перемещается вправо и перекрывает управляющий поток, при этом управляющий поток проходит через напорную полость клапана 20. При возрастании давления в полости Р блока выше давления настройки управляющего клапана 20 клапан 6 сжимает пружину 23 и пропускает управляющий поток на слив, при этом давление в заклапанной полости основного клапана уменьшается и клапан 25 открывается, пропуская основной поток в канал Т.
Управляющий поток проходит через клапан 20.

Рисунок 1.13 – Блок разгрузочно-предохранительный:
1 – корпус; 2–5 – уплотнительные кольца; 6 – клапан; 7 – втулка; 8 – пробка; 9, 11, 28 – уплотнитель–ные кольца; 10 – пружина; 12 – упор; 13 – золотник; 14 – корпус; 15 – гидрораспределитель; 16 – электромагнит; 17 – прокладка, 18, 20 – управляющие предохранительные клапаны; 19 – колпак; 21 – винт; 22 – гайка; 23 – пружина; 24 – корпус; 25 – клапан; 26 – гильза; 27 – дроссель
Гидроцилиндры
Для ограничения скорости перемещения потребителей в штуцерах и полых болтах имеются дроссельные отверстия, рассчитанные на пропуск определенного количества масла. Диаметры отверстий дросселей 23 приведены на принципиальной схеме (рисунок 1.11) гидросистемы.
Гидросистема рулевого управленияГидросистема рулевого 3 управления предназначена для облегчения вождения комбайна и включает шестеренный насос 20 (рисунок 1.11), насос дозатор 21 и гидроцилиндр двустороннего действия 32.
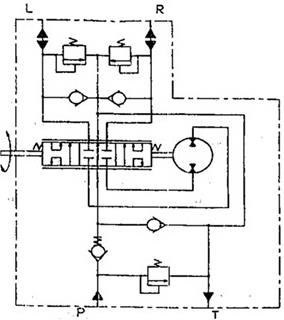
На комбайне применена система гидрообъемного рулевого управления с использованием моноблочного насоса-дозатора роторного типа АР-125-12.
Объемная гидросистема рулевого управления включает в себя шестеренный насос НШ-10-3, моноблочный насос-дозатор АР-125-12 (рисунок 1.14) со встроенным распределителем, предохранительным и противоударным клапанами, гидроцилиндр и систему жестких и гибких маслопроводов. Предохранительный клапан регулируется на давление 12,5 МПа.

Рисунок 1.14 – Агрегат рулевой АР-125-12 (НДО-125)
С помощью объемной гидросистемы рулевого управления можно управлять комбайном как усилием потока (при работающем силовом насосе), так и без усиления потока (при отключенном силовом насосе или неработающем двигателе).
Моноблочный насос-дозатор смонтирован под площадкой водителя и механически связан с рулевым колесом.
В нейтральном положении (рисунок 1.15) сливные каналы золотника связаны со сливной полостью корпуса, и масло их напорной магистрали по этим каналам поступает на слив.

Рисунок 1.15 – Схема гидравлическая агрегата рулевого АР-125-12:
Р – нагнетание (вход); R – управляющая гидролиния, подача при правом повороте; L – управляющая гидролиния, подача при левом повороте; Т – слив
При повороте вала вправо золотник поворачивается относительно гильзы, и сливные каналы золоти и ка перекрываются.
При повороте вала влево напорная полость золотника соединяется с бесштоковой полостью гидроцилиндра, а штоковая полость гидроцилиндра соединяется со сливом. Шток гидроцилиндра выдвигается, поворачивая колеса в другую сторону.
При повороте вала вправо, при неработающем насосе, масло из системы рулевого управления по сливной магистрали через обратный клапан, напорную магистраль поступает в насос-дозатор, а затем поступает по каналу в полость золотника и в штоковую полость гидроцилиндра.
Масло в объемную гидросистему рулевого управления поступает из бака основной гидросистемы общего для обеих систем.
Бак масляныйБак масляный с подставкой 8 (рисунок 1.16) установлен на площадке за капотом моторной установки с правой стороны комбайна. Бак масляный состоит из двух секций 1 и 2, соединенных между собой болтами. Секция 1 служит для заправки масла основной гидросистемы и объёмной гидросистемы рулевого управления, секция 2 – для заливки масла привода ходовой части.
Масляный бак обеспечивает охлаждение рабочей жидкости, её очистку и температурную компенсацию изменения объёма.
Секция 1 состоит из корпуса, внутри которого установлено фильтрующее устройство, маслоуказателя 3. всасывающих патрубков 16, 17, сливного патрубка 15, накопителя с разъёмной полумуфтой 7 и сапуна 4.
Фильтрующее устройство состоит из фильтростакана 13, в котором установлен фильтроэлемент 12 и перепускной клапан 14, магнита 9.
Фильтроэлемент обеспечивает фильтрацию масла основной гидросистемы и объёмной гидросистемы рулевого управления. Тонкость фильтрации 25 мкм.
Перепускной клапан 14 служит для предохранения фильтроэлемента от разрушения при засорении, путём перелива части масла в бак, минуя фильтроэлемент. Величина открытия перепускного клапана 0,2+0,05 МПа (2+ 0,5 кгс/см2).

Рисунок 1.16 – Гидробак основной гидросистемы и гидропривода ходовой части:
1 – секция основной гидросистемы и гидросистемы рулевого управления; 2 – секция гидросистемы ходовой части; 3 – указатель уровня масла, 4 – сапун; 5 – шток; 6 – визир; 7 – накопитель с разъёмной полумуфтой; 8 – подставка бака; 9; – магнит; 10 – датчик давления; 11 – штуцер заправочный; 12 – фильтроэлемент; 13 – фильтростакан; 14 – перепускной клапан; 15 – сливной патрубок; 16 – всасывающий патрубок основной гидросистемы; 17 – всасывающий патрубок гидросистемы рулевого управления; 18 – подпиточный патрубок гидросистемы рулевого управления; 19 – всасывающий патрубок гидросистемы ГСТ; 20 – дренажньй патрубок системы ГСТ
Если давление масла больше или равно давлению настройки этого клапана, то фильтроэлемент подлежит замене, величину давления показывает датчик давления 10, в случае его отсутствия на баке установлена заглушка.
Штуцер 11 служит для заливки масла в гидробак с помощью нагнетателя. Магнит 9 служит для улавливания мелких металлических примесей. Сапун 4 обеспечивает сообщение внутренней полости гидробака с атмосферой и служит для очистки воздуха, поступающего в бак, от механических примесей. Маслоуказатель 3 служит для визуального контроля уровня рабочей жидкости в баке. Количество масла в баке должно быть между верхней и нижней отметками на корпусе бака. В нижней части бака установлены разные по высоте всасывающие патрубки. Всасывающий патрубок 16 основной гидросистемы перемещается по высоте с помощью штока 5, снабженного визиром 6, и устанавливаются таким образом, чтобы визир 6 совпадал с уровнем масла в гидробаке, что обеспечивает минимальные потери масла при нарушении герметичности основной гидросистемы.
Объемный гидропривод ходовой частиМост ведущих колес комбайнов «Енисей КЗС-950» оснащен объемной гидропередачей, которая состоит из гидронасоса 1 (рисунок 1.17), переменной подачи, реверсивного (со встроенным в него насосом подпитки 3), гидромотора 2 постоянного рабочею объема, гидробака 4, фильтра тонкой очистки 5 с вакуумметром 6 для контроля степени засоренности фильтра и масляного радиатора 7.
Гидроагрегаты связны между собой гидролиниями высокою давления 8, 9, дренажными гидролиниями 10, 13, 14 и всасывающими гидролиниями 11,12.
Гидропередача выполнена по закрытой схеме, масло циркулирует по гидролиниям высокого давления 8 и 9. Изменение подачи насоса (изменение скорости движения машины) осуществляется гидромеханическим устройством, связанным посредством троса 15 с ручкой управления, расположенной в кабине.
На шлицы вала 20 насажен блок цилиндров, в отверстиях которою перемещаются плунжеры. Каждый плунжер сферическим шарниром соединен с пятой, которая опирается на опору, расположенную в люльке, Люлька может менять угол наклона под действием сервоцилиндра 19.

Рисунок 1.17 – Объемная гидропередача ГСТ-90 Л:
1 – гидронасос основной; 2 – гидромотор; 3 – насос подпитки; 4 – гидробак, 5 – фильтр тонкой очистки, 6 –вакуумметр; 7 – радиатор масляный; 8. 14 –1 гидролинии, 15 – трос управления, 17 – клапан предохранительный насоса подлюки; 18 – клапан обратныый, 19 – сервоцилиндр; 20 – вал насоса; 21 – люлька; 22 –гидрораспределитель; 23 – рычаг управления; 24 – вал гидромотора; 25 – шайба наклонная; 26 – золотник клапанной коробки, 27 – клапан переливной; 28 – клапаны высокого давления; 29 – дно приставное; 30 – распределитель
Вместе с блоком цилиндров вращается приставное дно 29, скользящее по распределителю 30. Во внутреннюю полость гидроагрегатов поступают утечки из сопряжения агрегатов, дренажные утечки отводятся из корпуса гидромотора 2, по гидролинии 10 в корпус насоса 1, а оттуда, по гидролиниям 13, 14 через радиатор 7 – в гидробак.
Для компенсации утечек и создания необходимого избыточного давления в гидролиниях 8 и 9 применен шестеренный гидронасос подпитки 3. Масло из гидробака 4 по гидролинии 12, через фильтр гонкой очистки 5 и гидролинии 11, поступает в насос подпитки 3 и нагнетается им в гидролинии 8 и 9. В гидросистему входят клапаны и распределительные устройства, встроенные непосредственно в насос и гидромотор. Регулировка и проверка их работы производится на специально оборудованных стендах в стационарных условиях.
Максимальное рабочее давление в гидролиниях высокого давления равно 35 МПа (350 кгс/см2), а давление подпитки – 1,5 МПа (15 кгс/см2).
1.3.6 Электрооборудование
Система электрооборудования комбайна однопроводная, постоянного тока, напряжением 12 В. Отрицательный полюс аккумуляторной батареи соединен с корпусом комбайна через выключатель «массы». Запуск двигателя комбайна осуществляется электростартером напряжением 24 В.
В систему электрооборудования входят: источники тока, устройства запуска, контрольно-измерительные приборы и датчики, приборы освещения и сигнализации, приборы управления электрогидравлическими распределителями, коммутационная аппаратура, жгуты и провода.
В блоке аккумуляторных батарей установлены две аккумуляторные батареи 6СТ-182ЭМ. Первая аккумуляторная батарея предназначена для питания током электропотребителей при неработающем двигателе. Соединенные последовательно две аккумуляторные батареи служат для питания стартера 24 В при запуске двигателя. Отрицательный полюс аккумуляторной батареи соединен с корпусом комбайна через выключатель «массы», который установлен рядом с блоком аккумуляторных батарей. Управление выключателем «массы» – дистанционное, кнопкой «масса» на пульте управления. При работающем двигателе реле К 2 пульта управления блокирует отключение «массы».
При номинальных оборотах двигателя генератор мощностью 1000 Вт и напряжением 14 В осуществляет питание потребителей и подзарядку аккумуляторной батареи 12В, для подзарядки дополнительной аккумуляторной батареи установлен преобразователь напряжения 12/24 В.
Двигатель запускается электростартером с напряжением 24 В. Запуск стартера осуществляется с пульта управления замком зажигания, который имеет три положения:
«I» – цепи отключены;
«II» – цепи включены;
«III» – цепи включены, подано напряжение на стартер.
При установке выключателя в положение «II» получает питание реле К 5 в пульте управления и своими контактами замыкает «массу» обмотки реле стартера в блоке аккумуляторных батарей. Реле стартера своими контактами включает втягивающую катушку стартера. Запуск двигателя при включенной передаче блокирует выключатель блокировки запуска, установленный в коробке переключения диапазонов. Повторное включение стартера после запуска двигателя блокирует реле К 3 в пульте управления.
Панель приборнаяДля контроля режимов работы зерноуборочного комбайна в кабине установлена панель приборная (рисунок 1.18).
Управление системами зерноуборочного комбайна осуществляется с помощью электрогидравлики.
Управление системами зерноуборочного комбайна осуществляется:
– многофункциональной рукояткой ГСТ на пульте управления;
– с пульта управления обратной прокрутки под площадкой оператора;
– с пульта управления в кабине комбайна.
На многофункциональной рукоятке ГСТ расположены органы управления:
– жатка (включена, отключена);
– жатка (подъем-опускание).
На пульте управления обратной прокрутки расположена клавиша управления обратной прокруткой молотилки.
Схема пульта управления представлена на рисунке 1.19.

Рисунок 1.18 – Панель приборная:
1. Переключатели отключения каналов сигнализаторов и переключатели установочных параметров (под крышкой);
2. Сигнализатор звуковой:
2.1. Излучатель звуковой;
2.2. Регулятор громкости;
3. Сигнализаторы световой предупредительной сигнализации:
3.1. Гидрозаслонки бункера открыты;
3.2. Выгрузной шнек в рабочем положении;
3.3. Фонарь проблесковый включен;
3.4. Фильтр масляный двигателя засорен;
3.5. Фильтр воздушный двигателя засорен;
3.6. Уровень масла ГСТ ниже нормы (резерв);
3.7. Копнитель заполнен;
3.8. Фильтр масляный двигателя засорен;
3.9. Бункер заполнен;
4. Сигнализаторы световой аварийной сигнализации:
4.1. Битер;
4.2. Резерв;
4.3. Соломотряс;
4.4. Вал очистки;
4.5. Шнек зерновой;
4.6. Шнек колосовой;
4.7. Соломоизмельчитель;
4.8. 1–й молотильный барабан;
4.9. Соломонабиватель;
4.10. Давление масла двигателя ниже нормы;
4.11. Температура охлаждающей жидкости двигателя выше нормы;
4.12. Температура масла ГСТ;
5. Индикаторы:
5.1. Индикатор шкальный давления масла двигателя;
5.2. Индикатор шкальный температуры воды двигателя;
5.3. Индикатор цифровой;
5.4. Индикатор шкальный температуры масла ГСТ;
6. Переключатель каналов индикации (измерения):
6.1. Частота вращения вала двигателя;
6.2. Скорость движения комбайна;
6.3. Частота вращения первого молотильного барабана;
6.4. Частота вращения второго молотильного барабана;
6.5. Частота вращения вала вентилятора;
6.6. Контроль (напряжение бортсети) индикация моточасов;
7. Кнопка «СБРОС»;
8. Кнопка «ЗАПИСЬ» в память частоты вращения молотильного барабана (вызов индикации моточасов);
9. Индикатор САЗД (системы аварийной защиты двигателя);
10. Переключатель «ВКЛ / ОТКЛ» САЗД;
11. Разъемы для подключения панели к жгуту комбайна;
11.1. Розетка 2РМД3 0БПН24Г1В1;
11.2. Вилка 2РМД30БПН24Ш1В1.

Рисунок 1.19 – Пульт управления ПУ 950:
1 – плата светодиодов блока предохранителей; 2 – кнопка «МАССА» 11.3704; 3 – замок зажигания 12.3704-05; 4 – блок клавишных выключателей 53.3710-02.17; 5 – светодиод переключателя вариатора 2-го молотильного барабана; 6 – переключатель вариатора 2-го молотильного барабана; 7 – светодиод включения давления 6,3 МПа; 8 – светодиод включения давления 10,0 МПа; 9 – светодиод включения нейтрали КПП; 10 – светодиод включения стояночного тормоза; 11 – светодиод вариатора мотовила; 12 – переключатель вариатора мотовила П 150-05.17; 13 – светодиод датчика открытия копнителя; 14 – светодиод датчика заполнения копнителя; 15 – светодиод сигнализатора напорного фильтра; 16 – светодиод аварийной температуры воды двигателя; 17 – светодиод аварийного давления масла двигателя; 18 – светодиод разрядки аккумулятора; 19 – переключатель открытия-закрытия гидрозаслонок бункера П 150-05.17; 20 – светодиод переключателя открытия-закрытия гидрозаслонок бункера; 21 – переключатель рабочего-транспортного положения выгрузного шнека П 150-05.17; 22 – светодиод переключателя рабочего-транспортного положения выгрузного шнека; 23 –переключатель включения-отключения выгрузки П 150-05.17; 24 – светодиод переключателя включения-отключения выгрузки; 25 – переключатель гидровыноса мотовила вперед-назад П 150-05.17; 26 – светодиод переключателя гидровыноса мотовила вперед-назад; 27 – переключатель подъема-опускания мотовила П 150-05.17; 28 – светодиод переключателя подъема-опускания мотовила; 29 – переключатель вариатора 1-го молотильного барабана П 150-05.17; 30 – переключатель включения-выключения молотилки П 150-05.17; 31 – светодиод переключателя молотилки; 32 – светодиод переключателя вариатора 1-го молотильного барабана; 33 – светодиод закрытия копнителя; 34 – переключатель открытия-закрытия копнителя 92.3709; 35 – светодиод открытия копнителя; 36 – светодиод автоматического режима работы копнителя; 37 – светодиод ручного режима работы копнителя; 38 – тумблер переключения режимов работы копнителя «РУЧН.» – «АВТ.»кЛЗ-4120; 39 – выключатель аварийной сигнализации 245.3710; 40 – кнопка «СТОП» 11.3704
Конец ознакомительного фрагмента.
Текст предоставлен ООО «ЛитРес».
Прочитайте эту книгу целиком, купив полную легальную версию на ЛитРес.
Безопасно оплатить книгу можно банковской картой Visa, MasterCard, Maestro, со счета мобильного телефона, с платежного терминала, в салоне МТС или Связной, через PayPal, WebMoney, Яндекс.Деньги, QIWI Кошелек, бонусными картами или другим удобным Вам способом.
Приобретайте полный текст книги у нашего партнера:

