
Энциклопедия бизнес-планов по выращиванию цветов на продажу
Чтобы достигать максимальных показателей, факторы окружающей среды, такие, как температура, влажность, минеральное удобрение, углекислый газ и т.д., должны быть также сбалансированы.
Периодичность искусственного излучения можно строить различными способами.
Можно продлевать день, в то время при наступлении сумерек на определенное время как бы «прерывать» ночь, включая ночью освещение на короткие периоды.
Второй метод экономически более оправдан, принимая во внимание потребление энергии. Если искусственное освещение назначается для ускорения роста растений, то рекомендуется облучать низкой интенсивностью через короткие промежутки времени. Лучше всего для этих целей использовать лампы накаливания при помощи рефлектора.
При этом ночь разделяется на периоды света и темноты, причем время освещения составляет от 20 до 30% времени. Циклы эти необходимо повторять через 30 минут. Растение реагирует таким образом, как будто бы свет горит постоянно.
При планировании освещения должны ставиться такие приоритеты:
оптическое выполнение,
оптический комфорт,
визуальная обстановка
их взаимное взаимодействие.
Оптическое выполнение находится на тонком балансе между уровнем освещения и ограничением ослепления, оптический комфорт – это гармоничное сочетание освещенности и цветопередачи, визуальной обстановкой светлой краской показывают общий вид, затеняя качество, что также осветительная установка должна проектироваться индивидуально.
В определенных случаях, например, при выращивании хризантем, возникает необходимость сокращения продолжительности светового дня.
Управляемая технология для таких культур короткого дня, как хризантема, включает периодическое затемнение теплицы.

Рис. 6. Система притенения:
1 – электропривод (а – трос, б – барабан, в – передвижной вал);
2 – беговая дорожка;
3 – беговое колесо;
4 – ведущее колесо;
5 – штора.
Тепловой режим. Система отопления теплиц
Процессы жизнедеятельности (фотосинтез, транспирация, газообмен, дыхание) любого растения нормально осуществляются лишь при определенном тепловом режиме, который зависит от количества тепла и продолжительности его действия.
В разных широтах земного шара тепловые условия неодинаковы, что в значительной мере обусловливает географическое распределение растений и их отношение к фактору тепла. На протяжении сезонного роста и развития потребность цветочных растений в тепле различна: на ранней стадии, когда образуются только вегетативные органы, она незначительна, а в период цветения и созревания семян и плодов растения нуждаются в большем количестве тепла. У многих видов растений наиболее высокая интенсивность роста наблюдается при температуре воздуха от 15 до 30…35 °С. Длительный избыток или недостаток тепла приводит к резкому замедлению или прекращению роста растений, а иногда и к их гибели.
Растения защищенного грунта подразделяются на:
теплолюбивые. Теплолюбивыми являются тропические, некоторые субтропические и выгоночные декоративные растения. Их содержат в оранжереях при температуре 14… 20 °С и выше. Однако в зимний период они успешно произрастают и при более низких температурах, так как многие из культур находятся в состоянии покоя и процессы их роста замедляются либо временно прекращаются. В связи с этим потребность в тепле, по сравнению с летним периодом, снижается.
умеренные.
Условно растения защищенного грунта можно разделить на три группы:
растения холодных оранжерей – рододендрон, лавр, аукуба, самшит, падуб, аспидистра, хлорофитум, бересклет японский и др.; содержат при температуре 3…8 °С;
растения умеренных оранжерей – пальмы хамеропс и финиковая, араукария, жасмин, опунция, драцена, иглица и др.; выращивают при температурном режиме 8… 14 °С;
тропические растения – орхидея, кокосовая пальма, панданус, папоротники, бромелия, ананас и др.; содержат при температуре 14…25 °С. Представители этой группы при более низких температурах страдают от недостатка тепла, заболевают и нередко гибнут.
Встречаются виды, которые успешно произрастают как в теплых, так и прохладных оранжереях (алоэ, фикус, аспидистра, драцена, кливия, филлокактус, эпифиллюм и др.).
Наблюдения показывают, что при резком нарушении теплового режима растения не цветут вовсе или зацветают в более поздние сроки, что значительно снижает их декоративный эффект, поэтому тепловой режим в защищенном грунте необходимо постоянно регулировать, используя отопительную систему, проветривание, притенение, опрыскивание и кондиционирование.
Система отопления теплиц.

Рис. 7. Принципиальная схема отопления:
1 – задвижка с электроприводом;
2 – трехходовый смесительный клапан с электроприводом;
3 – циркуляционный насос;
4 – калорифер;
5 – трубы обогрева;
6 – подающая магистраль;
7 – магистраль обратной воды.
В себестоимости оранжерейной продукции около 40 % составляют расходы на обогрев. В современных теплицах вопросу энергоэффективности уделено значительное внимание, для остальных рекомендуется прибегнуть к следующим приемам.
Для уменьшения теплопотерь применяются:
1) двойное остекление боковых ограждений;
2) герметизация гребневых стекол;
3) прокладки для фрамуг;
4) тепловая изоляция цоколя.

Рис. 8. Поперечное сечение:
1 – двойное боковое остекление;
2 – теплоизоляция цоколя;
3 – щебеночное основание;
4 – бетонированный пол.
Водный режим. Способы полива. Организация поливо-подкормочной системы
Это важнейший экологический фактор всего живого на земном шаре. Вода:
1) необходима для процессов обмена веществ растительного организма со средой,
2) является материалом при фотосинтезе,
3) является растворителем минеральных веществ.
4) в процессе испарения воды листьями (транспирации) регулируется температура растений, предохраняя их от перегрева.
5) является составной частью растительного организма (30…95 %).
Вода поступает в растение через корневую систему и листья, поэтому опрыскивание играет положительную роль в жизни цветочных культур.
Большинство декоративных травянистых растений лучше растет при влажном субстрате (60… 80 % от полной влагоемкости).
В целях создания наиболее благоприятных условий для роста цветочных культур необходимо осуществлять комплекс агротехнических мероприятий, обеспечивающих сохранение почвенной влаги:
● рыхление и мульчирование почвы,
● притенение,
● удаление сорняков,
● полив,
● опрыскивание
● дождевание.
В защищенном грунте водный баланс значительно влияет на состояние растений.
Избыток воды в почве вытесняет кислород, почва закисает, корни загнивают и отмирают, что ведет к заболеванию и даже гибели растений.
Потребность растений в воде определяется их общим состоянием, мощностью корневой системы и внешними условиями: температурой и влажностью почвы, воздуха, интенсивностью освещения и т.д.
По отношению к влаге растения делятся на следующие группы:
гидрофиты – типично водные растения – погруженные и с плавающими листьями (кувшинка, кубышка, циперус);
гигрофиты – растения избыточно увлажненных местообитаний с высокой влажностью воздуха и почвы (многие виды тропических и субтропических папоротников, антуриум, аспидистра, фикус);
мезофиты – растения, произрастающие в средних условиях увлажнения (роза, астра, гвоздика, бархатцы, петуния, цинния и др.);
ксерофиты – растения сухих местообитаний, способные переносить длительный недостаток воды в почве и сухость воздуха (кактусы, агава, алоэ, эхеверия, молодило, седум).
Норма полива растений зависит и от фазы развития. В период интенсивного роста и цветения он должен быть обильным, а в период покоя – умеренным. В современных крупных оранжерейных хозяйствах устанавливаются наиболее оптимальные нормы полива и опрыскивания цветочных растений. Это осуществляется с помощью автоматических устройств, работающих по сигналам датчиков влажности почвы и воздуха. В бесстеллажных теплицах и оранжереях растения поливают с помощью дренажных труб, размещенных в корнеобитаемом слое почвы.
Для полива оранжерейных цветочных растений используют чистую воду комнатной температуры с учетом содержания в ней растворенных солей. Водопроводную воду перед поливом отстаивают, чтобы соли железа и извести осели на дно. Для полива орхидей и папоротников лучшей является дождевая или снеговая вода. В открытом грунте, как в цветочных хозяйствах, так и на цветочных клумбах, водный режим растений хорошо регулируется поливом из различных разбрызгивающих устройств, подключенных к водопроводной сети.
Правила полива.
На начальных этапах роста растений достаточно увлажнять корнеобитаемый слой грунта, не допуская при этом его переувлажнения.
При поливе самоопыляющихся или подверженных заболеваниям растений влага не должна попадать на них.
Полив не должен размывать корней.
В пасмурную погоду поливные нормы и кратность полива нужно резко сокращать.
В поливной воде не должно быть вредных примесей.
Качество поливной воды важно учитывать при проектировании. Поливную воду следует проверить на содержание солей кальция, магния, натрия, хлора, бора и тяжелых металлов, а также сульфатов и фтора. В поливной воде должны отсутствовать природные органические кислоты, соединения фенола и различные примеси. При использовании воды с высоким содержанием железа наблюдаются ожоги и побурение растений.
Способы полива:
1. Трубчатая поливо-подкормочная система.
Прокладывается в теплицах с грунтовыми грядами, где выращиваются розы, гвоздика, хризантема и др. Жидкость подается под давлением.
Для подачи в систему питательных растворов применяется растворный узел с автоматическим дозированием.

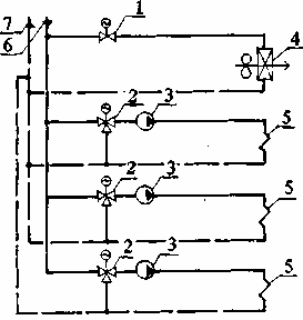
Рис. 9. Трубопроводы:
– магистральный; 2 – распределительный; 3 – подводящий пластмассовый; 4 – магнитный клапан; 5 – форсунка; 6 – вода (питательный раствор).
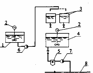
Схема растворного узла

Рис. 10. Растворный узел:
– резервуар для растворения удобрений; 2 – смесители; 3 – емкости для дозировки компонентов; 4 – бак с рабочим раствором; 5 – фильтр; 6 – насос для заполнения емкости 3; 7 – дозировочный насос; 8 – магистральный трубопровод системы.
2. Капельный полив.
Метод, позволяющий дозировать подачу влаги и питательных растворов непосредственно в контейнеры (горшки) или гряды с малообъемными субстратами. Другие преимущества: низкое давление (до 1 кгс/см2), минимальный расход воды и удобрений по сравнению с поливом через форсунки, точность.
Основная часть системы – капельница.
Дополнительные устройства: пластмассовые муфты и соединители, растворитель удобрений, дробилка и т.д.

Рис. 11. Принцип действия капельного полива:
1 – пластмассовая разводящая труба;
2 – капельница;
3 – опора;
4 – направляющая трубочка.

Рис. 12. Общая схема системы:
1 – резервуар; 2 – фильтр; 3 – насос; 4 – магнитный клапан; 5 – капельница; 6 – пластмассовый разводящий трубопровод; 7 – вода.

Рис. 13. Система с дозатором:
1 – дозатор (а – головка, б – резервуар); 3 – регулятор давления; 4 – магнитный клапан; 5 – капельница; 6 – пластмассовый разводящий трубопровод; 7 – вода.
Конец ознакомительного фрагмента.
Текст предоставлен ООО «ЛитРес».
Прочитайте эту книгу целиком, купив полную легальную версию на ЛитРес.
Безопасно оплатить книгу можно банковской картой Visa, MasterCard, Maestro, со счета мобильного телефона, с платежного терминала, в салоне МТС или Связной, через PayPal, WebMoney, Яндекс.Деньги, QIWI Кошелек, бонусными картами или другим удобным Вам способом.
Приобретайте полный текст книги у нашего партнера:

